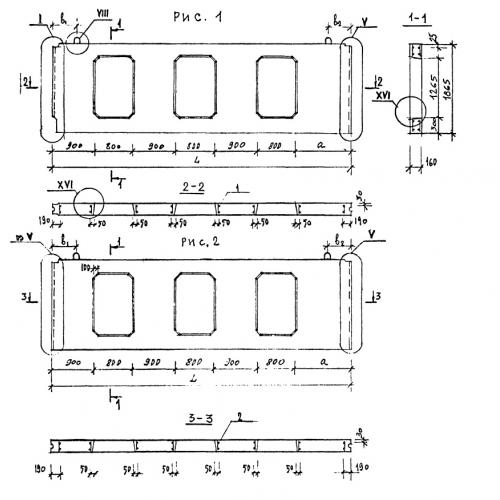
ПСЦ 60.19.1.6

Чертеж изделия:
Характеристики изделия:
ПараметрЗначение
длина5980 мм
ширина160 мм
высота1865 мм
вес3180 кг
серия1.220.1-2

ПСЦ 60.19.1.6 Панели внутренних цокольных стен по серии 1.220.1-2.